
Model FE - Electrode Level Sensor
- Usable in a wide range of liquids
- Up to 6 points detection
- Switch points easily adjusted in field
- Simple to install and adjust large terminal enclosure for wiring
** If purchasing replacement part, just give us the serial number and we will supply the correct part.**
General Description
The FE series of level sensors are designed for point level indication of conductive liquids. Used in conjunction with one or more RE7000 relays, the FE can reliably detect up to 6 separate levels in tanks up to 6 meter deep. Model CE, cable suspended electrode level sensor, is available for deep wells with the cable length 6 meter standard and 20 meter maximum.
Operating levels can be easily changed in the field by cutting the length of the electrodes. The material of electrode is selected from 316SS, NW0001 0665, NW0276, and Titanium for the chemical compatibility.
Operational Description
A typical system consists of three major components, an electrode holder, the electrodes, and a relay unit.)
The electrode holder serves as a mechanical support for the electrodes and electrically insulates them from the tank. The electrodes are vertically mounted to the holder, above the liquid, with their lower ends positioned at the required actuation levels. The relay unit provides the voltage and current required (BV. 5mA AC Max.) for sensing as well as suitable relay outputs.
Applications
The FE series can be used in any suitable, conductive liquids. Applications involve both alarm point detection and pump valve control. Since the FE series contain no moving parts, it is very reliable and can be used in tanks where mixers or other moving equipment would damage ordinary float switches or level detectors.
Material | Model | |||
---|---|---|---|---|
316SS | FE2 | FE22 | FE72 | FE82 |
NW0001,0065* | FE3B | FE23B | FE73B | FE83B |
NW0276** | FE3C | FE23C | FE73C | FE83C |
Titanium | FE4 | FE24 | FE74 | FE84 |
Carbon | FE5 | FE25 | - | - |
* NW0001 ,0665 is equivalent with HastelloyB
** NW0276 is equivalent with HastelloyC
The electrode material can be selcted according to the liquid.
- 316SS: Water, Ammonia, Caustic soda, etc.
- NW0001 ,0665: Hydrochloric acid, etc.
- NW0276: Low temp. Hydrochloric acid, Sulfuric acid, etc.
- Titanium: Seawater, High temp. & concentrated Nitric acid, Ferric chloride, etc.
- Carbon: Hydrochloric acid, Sulfuric acid, etc.
Click on the buttons for full Nohken Specification catalog Sheet and User Manual
Catalog User ManualModel | FE2 | FE22 | FE7 | FE8 |
---|---|---|---|---|
Description | Standard | With DD flange | Thread Mounting | Thread Mounting |
Max. Poles | 7 | 6 | 4 | 6 |
Mounting | JIS10K100A (4 Holes) | JIS10K100A | G2 | G2 |
Operating Temperature * | -10 to 50 ℃ | -10 to 100 ℃ (option 150 ℃ Max) | -20 to 60 ℃ | -20 to 50 ℃ |
Maximum Pressure | Atmospheric | 1MPa | Atmospheric | |
Housing Material | ABS | ABS or 304SS | PF (304SS Cover) | PVC |
Mounting Material | PVC * | 304SS * | PF (304SS Cover) * | PVC |
Electrode Material | 316SS, NW00010665 (Hastelloy 8*3 equivalent), NW0276 (Hatelloy C*3 equivalent), Titanium *** | |||
Insulation Tube Material | Polyolefin * | |||
Cable Entry | G3/4 | |||
Protection | IP45 ** | IP43 ** |
* Other materials are available.
** IP65 is optionally available.
*** Hastelloy is resistered name of manufacturer.
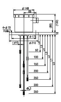
Technical drawings of Nohken Model FE Electrode Sensors.




Wiring Diagram of FE Series Level Sensors

For ordering replacement part, please supply full serial number
** If purchasing replacement part, just give us the serial number and we will supply the correct part.**